文档详情

减震器故障鉴定流程

tang****xu5
实名认证
店铺
DOCX
678.75KB
约9页
文档ID:289661588
减震器故障鉴定流程_第1页
1/9

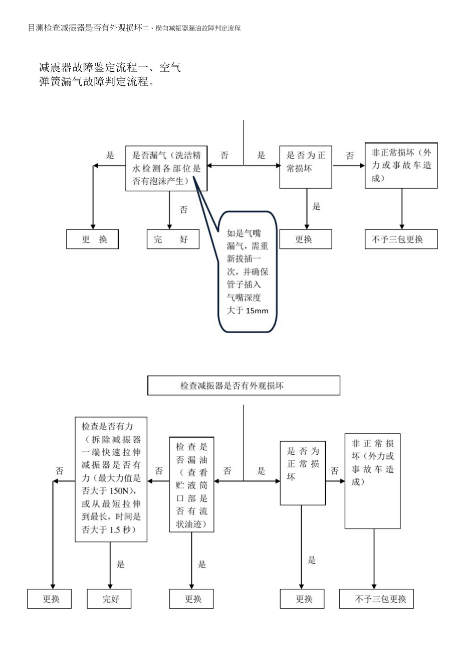
减震器故障鉴定流程一、空气弹簧漏气故障判定流程目测检查减振器是否有外观损坏二、横向减振器漏油故障判定流程三、驾驶室弹簧类减振器漏油故障判定流程含件mm号名称鉴定状态减震器故障判定标准:对标图片状态描述1、空气弹簧整体外观完好(吊耳橡胶衬套无磨损滑出,各焊接部位无断裂变形,图一、外观完好空气可用弹簧状态图二、洗洁精水检测无漏气点上吊环螺纹连接处无松脱,囊皮无划磨伤等),如图一2、车上空气弹簧充气状态用洗洁精水检测空气弹簧各部位无漏气点,如图3、满足以上两点,产品为可用状态序号零件名称鉴定状态对标图片状态描述备注空气弹簧不可用状态图三、焊接部位变形和脱落1、吊耳橡胶衬套磨损脱落或吊耳橡胶衬套偏移>5mm,如图一2、上吊环螺纹松动脱落或上吊环螺纹断裂,如图二3、焊接部位变形或脱落,囊皮划伤如图三、图四图四、囊皮划伤图五、洗洁精水检测有漏气点4、车上空气弹簧充气状态用浓度较高洗洁精水检测空气弹簧各部位,有漏气点(主要为囊皮、气嘴、上吊环与空气弹簧连接处)如图五零件名称鉴定状态对标图片状态描述1、减振器整体外观完好,揭开橡胶防尘罩,口部无流状油液2、手快速拉伸减振器有力感(最短拉伸到最长时间大于1.5秒)或用测力计拉伸,最大力值大于150No如图。

1、减振器上吊环脱落或焊接部位变形断裂等,如图2、揭开橡胶防尘罩,口有流状油液,属漏油如图3、手快速拉伸减振器无力感(最大力值小[=1于150N)o或拉伸时间小于1.5秒,如图序零件鉴定对标图片号名称状态状态描述备*1、减振器整体外观完驾驶室弹簧类减振可用状态好2、储液筒口部无流状油液如图驾驶室弹簧类减振器不可用状态1、减振器有外观损坏2、储液筒口部有流状油液1、减振器外观完好2、储液筒口部无流状油液3、手快速拉伸减振器有力感(测力计测】大力值大于200N)o或从]t短拉伸到]长,拉伸时间大于5秒,如图底盘不可4类减用状振器态1、减振器外观损坏2、储液筒口部有流状油液3、手快速拉伸减振器无力感(测力计测】大力值小于200N)o或从]长,t短拉伸到]拉伸时间小于5秒,如图。

下载提示
相似文档
正为您匹配相似的精品文档